中国粉体网讯 2021年6月25日,国家知识产权局印发《关于第二十二届中国专利奖授奖的决定》(国知发运字〔2021〕18号),公布了第二十二届中国专利奖获奖名单。
下面小编简单整理一下本届专利奖获奖名单中关于陶瓷方面的专利。
一、获得第二十二届中国专利银奖的陶瓷项目专利名单
1 陶瓷基复合材料的连接方法
该专利的专利号为ZL200410026366.2,专利权人是西安鑫垚陶瓷复合材料有限公司,其发明人为成来飞等人。
该发明首次提出一种适用于大型复杂薄壁陶瓷基复合材料构件制造特点的新型连接方法,解决了传统连接方法高温强度大幅度下降的国际难题,使构件制造不再受尺寸和形状限制。西安鑫垚以该专利为核心,申请和授权发明专利14项,并形成了陶瓷基复合材料产品制造工艺、检验等规范30余项,使我国陶瓷基复合材料构件制造技术与国际水平相当,在部分领域领先国际水平,产业差距逐渐缩小,有力地支撑我国重大专项建设,保障国防安全。

图片来源:国投高新
2 氮化物荧光粉、其制备方法及包括其的发光装置
该专利的专利号为ZL201310248660.7,专利权人是北京有色金属研究总院、有研稀土新材料股份有限公司,其发明人为刘荣辉等人。
本发明公开了一种氮化物荧光粉、其制备方法及包括其的发光装置。该氮化物荧光粉为CaAlSiN3结构,按重量百分含量计包含32-48%的碱土金属元素、9-34%的Si元素、10-25%的N元素、0.1-0.8%的O元素、13-26%的Al元素、0.2-8%的Eu元素,且氮化物荧光粉颗粒中由颗粒表面向颗粒中心方向延伸的0-50nm范围内任意单位体积中Al元素的重量百分含量和Si元素的重量百分含量之和与该范围外任意单位体积中Si元素的重量百分含量之间的比值为m,m的取值范围为:1.5≤m≤5。本发明所提供的上述氮化物荧光粉具有较高的发光效率。
3 一种Co和Al2O3复合的纳米管阵列膜催化剂的制备方法及其应用
该专利的专利号为ZL201310396098.2,专利权人是万华化学集团股份有限公司、万华化学(宁波)有限公司,其发明人为王磊等人。
本发明公开了一种Co和Al2O3复合的纳米管阵列膜催化剂的制备方法及其应用,所述方法包括:以Co-Al合金片为阳极,高纯石墨或其它导电材料为阴极,在含尿素的电解液中恒压阳极氧化制备得到表面生长有CoO和Al2O3复合纳米管阵列膜的合金片;然后将得到的合金片破碎成合金颗粒,即为催化剂前驱体;将其用H2还原,得到孔径均一,管壁光滑,管长可控,且孔道方向一致的Co和Al2O3复合纳米管阵列膜催化剂。该新型催化剂用于3-氰基-3,5,5-三甲基环己酮(IPN)催化加氢制3-氨甲基-3,5,5-三甲基环己胺(IPDA),IPN转化率最高可以达到100%,对IPDA选择性最高达到98%以上。
4 一种碳化钛强化细晶钨材料的制备方法
该专利的专利号为ZL201610558972.1,专利权人是长沙微纳坤宸新材料有限公司,其发明人为范景莲等人。
本发明涉及一种微量纳米TiC弥散强化高性能细晶钨材料的制备方法,TiC含量为0.1~2%,利用球磨改性‑溶胶‑非均相沉淀及快速喷雾干燥获得微量纳米TiC均匀弥散分布于纳米钨粒子中的空心球壳状微纳复合粉末,其粒度为10~30μm,然后将球壳状团聚体球磨解团聚得到纳米复合粉末,提高其成型性及烧结活性,再将复合粉末成型并在1200~1690℃和1700~1900℃温度范围内两步烧结,利用真空、氩气或H2作为保护气氛,获得高性能微量TiC增强细晶钨材料。本发明制备的合金相对密度达99%以上,钨晶粒度为1~3μm,TiC粒子0.05~0.5μm,弥散分布与晶界及晶内,室温抗拉强度达450~600MPa。
二、获得第二十二届中国专利优秀奖的陶瓷项目专利名单
1 制备银催化剂用氧化铝载体的方法、由此得到的载体及其应用
该专利的专利号为ZL201210501992.8,专利权人是中国石油化工股份有限公司、北京化工研究院,其发明人为林伟等人。
本发明涉及一种制备用于银催化剂的载体的方法、由此制备的载体及其应用,更具体地说本发明涉及一种制备用于乙烯氧化生产环氧乙烷用银催化剂的氧化铝载体的方法、由此制备的载体以及由该载体制得的银催化剂,还涉及这种催化剂在乙烯氧化生产环氧乙烷中的用途。在本发明中,通过采用钾熔体工艺来制备氧化铝载体,由这些载体能够制备出具有更高选择性的银催化剂。
2 一种Al2O3纳米颗粒增强铝基复合材料的制备方法
该专利的专利号为ZL201010505574.6,专利权人是江苏大学,其发明人为赵玉涛等人。
本发明提供一种Al2O3纳米颗粒增强铝基复合材料的制备方法,属铝基复合材料制备技术领域。该方法采用硼砂(Na2B4O7·10H2O)类硼化物和K2ZrF6类氟化物粉剂为反应混合盐,采用熔体直接反应法在铝熔体内直接合成制备纳米氧化铝颗粒增强铝基复合材料。该发明的优点主要是:该反应体系可有效控制氧化铝颗粒的长大,使增强相尺寸控制在纳米级,而且该反应体系的合成温度在800~850℃,克服了传统方法采用氧化物制备氧化铝颗粒增强铝基复合材料存在的颗粒易长大、尺寸失控和反应温度高的缺点。另外,本反应体系随反应混合盐加入量的增加,增强颗粒的尺寸更细小、分布更均匀,颗粒与基体界面结合良好,无污染,是一种适合低温制备高性能纳米颗粒增强复合材料的有效方法。
3 氮化物发光二极管及其制作方法
该专利的专利号为ZL201310010488.1,专利权人是厦门市三安光电科技有限公司,其发明人为林文禹等人。
本发明公开了一种具电流注入调制层(currentmodulationlayer)的发光二极管之外延结构设计,具体的说是关于导入一种高阻值(highresistivity)的材料以改变注入电流传导路径。其主要的结构实施为分别在N型传导层或P型传导层中成长高阻值材料,借由高温H2在反应炉内蚀(InSitu Etching)直至露出部分电流传导路径,再分别成长N型或P型传导层于以覆盖而得。此设计无需二次外延即可形成电流注入调制层,此法使得注入电流在N型传导层与P型传导层具一更佳之扩展路径,更有效均匀扩散注入有源区层,进而增加发光效率。

图片来源:天眼查
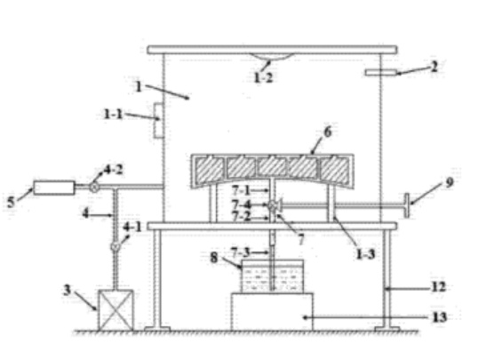
4 碳化硅反射镜镜坯制备装置及制备方法
该专利的专利号为ZL201410604521.8,专利权人是中国科学院长春光学精密机械与物理研究所,其发明人为董斌超等人。
本发明公开了一种碳化硅反射镜坯制备装置及制备方法,属于材料制备技术领域。解决了现有技术中凝胶注模成型制备薄壁复杂形状的碳化硅反射镜镜坯时,坯体内部存在气泡,坯体表面或内部存在未固化浆料,导致坯体不完整的技术问题。本发明的碳化硅反射镜镜坯制备装置,包括真空腔、真空计、真空泵、三叉管、充气装置、模具、注浆管、浆料罐、阀门操作杆、带颈法兰、第一平板法兰和第二平板法兰;浆料在真空腔内外气压差的作用下通过注浆管注入模具,消除了坯体表面和内部的氧阻聚效应,使坯体表面光洁,无凹坑;保证了坯体的完整性和尺寸准确性。

图片来源:道客巴巴
5 一种砂轮用棕刚玉烟尘复合基体材料、制备方法及砂轮
该专利的专利号为ZL201410634921.3,专利权人是郑州磨料磨具磨削研究所有限公司,其发明人为赵延军等人。
本发明公开了一种砂轮用棕刚玉烟尘复合基体材料、制备方法及砂轮,该棕刚玉烟尘复合基体材料包含以下质量百分比的组分:棕刚玉烟尘30%~60%、酚醛树脂25%~55%、金属粉5%~20%、硅烷偶联剂0.2%~2%。本发明的砂轮用棕刚玉烟尘复合基体材料,基体成分中含有与磨料层成分相同或相近的酚醛树脂和棕刚玉生产中的烟尘回收物,基体与磨料层之间的界面相容性好,界面结合强度高,磨料层不易脱环或掉块;具有自消耗作用,在与工件接触时可以在磨削力作用下像磨料层一样脱落,不会损伤工件,而且可以提高砂轮的利用率及磨削质量;用于酚醛树脂结合剂砂轮,具有抗压、减振、提高砂轮加工质量的作用。
6 多晶硅的生产工艺
该专利的专利号为ZL201510550781.6,专利权人是中国化学工程第六建设有限公司,其发明人为李宁等人。
本发明公开了一种多晶硅的生产工艺,包括以下步骤:步骤一、在坩埚的表面从内到外依次设置第一涂层、第二涂层和第三涂层,铺设有晶体硅边角料层;步骤二、在坩埚中盛放熔融状态的少量多晶硅原料,控制坩埚的温度低于晶体硅边角料层的熔点,使得熔化后的少量多晶硅原料形成结晶保护层;步骤三、真空环境下,在坩埚中盛放待处理的多晶硅原料,置于带有电子束发生装置的熔化炉,采用激光辐照处理;步骤四、在真空环境下,进行高频感应加热,加入造渣剂,进行等离子加热,通入掺有水蒸汽和氢气的氩气,定向凝固得到目标产物多晶硅。本发明能够有效降低硼、磷、金属杂质的含量,制备完全多晶硅,长晶错位少、晶界适量,提高多晶硅电池的转化率。
7 一种高可靠 X8R 型多层陶瓷电容器用介质材料及其制备方法
该专利的专利号为ZL201510563648.4,专利权人是山东国瓷功能材料股份有限公司,其发明人为陈世纯等人。
本发明公开了一种高可靠X8R型多层陶瓷电容器用介质材料的组成及制备方法,该介质材料制造的多层陶瓷电容器,内电极采用镍或镍合金,多层陶瓷电容器符合美国ELA标准的X8R特性,并且在高温负荷下的平均寿命在48h以上,多层陶瓷电容器可靠性优良。
8 一种用于生产发泡陶瓷制品的辊道窑
该专利的专利号为ZL201811230998.9,专利权人是广东金意陶陶瓷集团有限公司、佛山金意绿能新材科技有限公司,其发明人为赵威等人。
本发明公开了一种用于生产发泡陶瓷制品的辊道窑,包括窑室,所述窑室包括预热升温区、氧化分解区、发泡烧成区和急冷缓冷区;所述急冷缓冷区包括平行设置的至少两组冷却室,所述发泡烧成区与冷却室之间通过摆渡车运输待处理的发泡陶瓷制品;所述预热升温区、氧化分解区和发泡烧成区的传输速率高于所述急冷缓冷区的传输速率。本发明辊道窑在提高生产效率的前提下,仍能保证发泡陶瓷在急冷缓冷段有足够的冷却时间,热应力释放完全,提高发泡陶瓷优等率。
资料来源:第二十二届中国专利奖授奖名单、SooPAT、国投高新、道客巴巴、中国磨料磨具网、X技术、飞镖网、天眼查等。
(中国粉体网编辑整理/星耀)
注:图片非商业用途,存在侵权请告知删除!
















